Application Type
Patents
Application SubType
National Patent
(10) Registration Number and Date
Status
ACTIVE ( Document published)
(180) Expiration Date
(20) Filing Number and Date
TH 2501004917 2025.07.24
(40) Publication Number (Gazette Number) and Date
(4/2569)
2026.01.26
(86) PCT Filing Number and Date
(87) PCT Publication Number and Date
(85) National Entry Date
(30) Priority Details
TW
TW113127866
2024.07.26
(51) IPC Classes
(71/73) Applicant
(TH) หมิง-ฉิว ลี : เลขที่ 11-3, ซันคูไอฉี, ต้าหยวน ดิสทริค, เถาหยวน ซิตี้ ไต้หวัน
(72) Inventor
(TH) หมิง-ฉิว ลี : เลขที่ 11-3, ซันคูไอฉี, ต้าหยวน ดิสทริค, เถาหยวน ซิตี้ ไต้หวัน
เหา-หลุน ซัน : เลขที่ 262, เซค. 3, จงเจิง โร้ด, ซานเซีย ดิสทริค, นิว ไทเป ซิตี้ ประเทศ ไต้หวัน
(74) Representative
(TH) นาย กฤชวัชร์ ชัยนภาศักดิ์ : สำนักกฎหมายบริษัท สัตยะพล แอนด์ พาร์ทเนอร์ส จำกัด เลขที่ 140 อาคารแปซิฟิค เพลส สุขุมวิท ตำบลคลองเตย อำเภอคลองเตย จังหวัดกรุงเทพมหานคร
นาย สัตยะพล สัจจเดชะ
(54) Title
(TH)

ระบบการแยกสลายด้วยน้ำที่มีอุปกรณ์ระบายความดัน

(57) Abstract
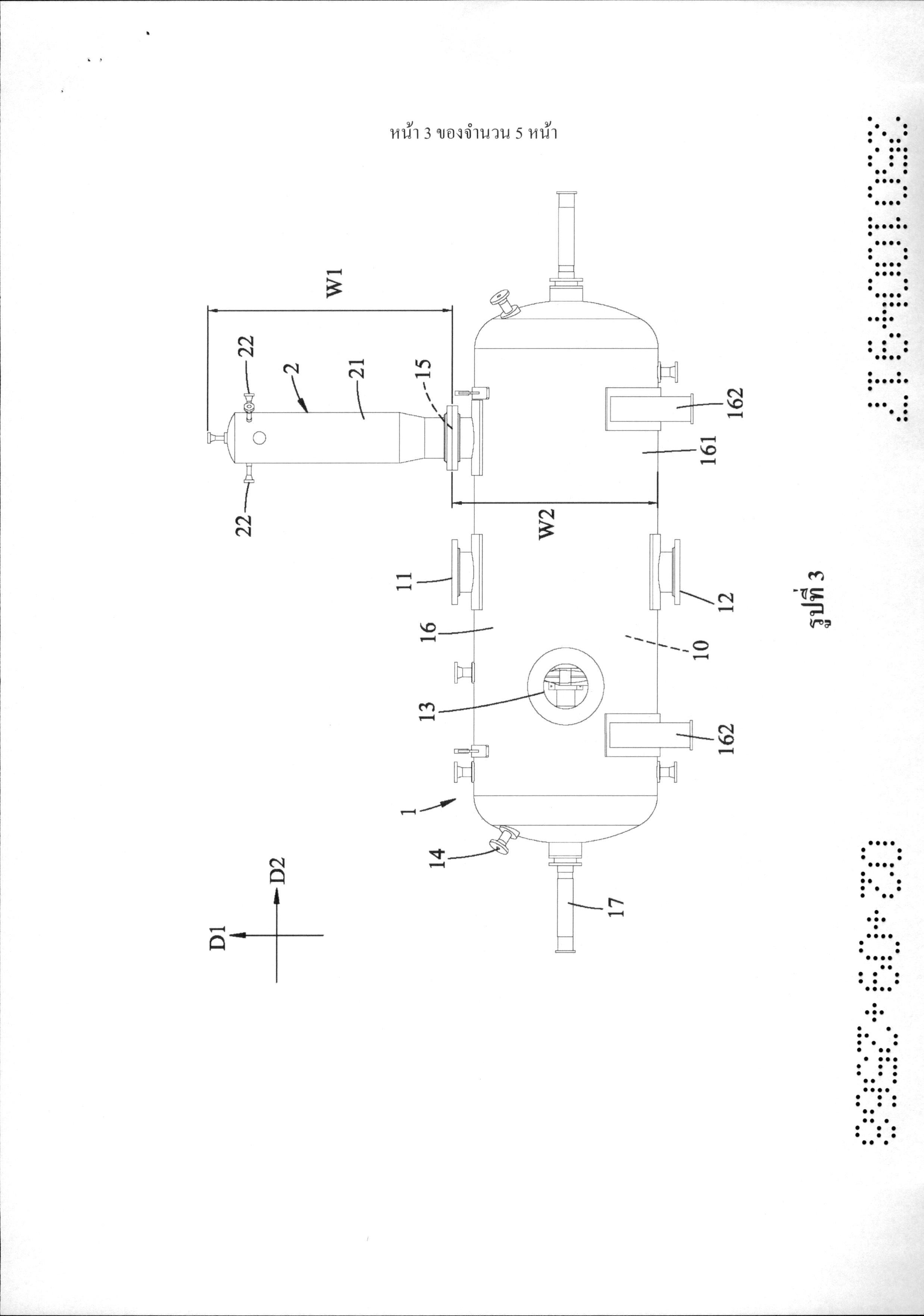
(TH) ------02/09/2568------(OCR) OCR 10KL ระบบการแยกสลายด้วยน้ำรวมถึงเตาเผาในการแยกสลายด้วยน้ำ (1) และอุปกรณ์ระบายความดัน(2) เตาเผาในการแยกสลายด้วยน้ำ (1) มีบริเวณที่ทำปฏิกิริยา (10) ในที่นั้น และรูปล่อยระบายอากาศ (15)ที่เชื่อมโยงเชิงพื้นที่กับบริเวณที่ทำปฏิกิริยา (10) อุปกรณ์ระบายความดัน (2) รวมถึงท่อระบายความดัน(21) ที่ถูกเชื่อมต่อกับเตาเผาในการแยกสลายน้ำ (1) ที่ติดกันกับรูปล่อยระบายอากาศ (15) ที่ต่อขยายในทิศทางขึ้น-ลง (D1) และที่กำหนดบริเวณของท่อแรกที่เชื่อมโยงเชิงพื้นที่กับรูปล่อยระบายอากาศ (15)อุปกรณ์ระบายความดัน (2) รวมเพิ่มเติมถึงท่อช่วยเหลือ (22) อย่างน้อยหนึ่งชิ้นที่ถูกจัดวางที่ส่วนปลายของท่อระบายความดัน (21) ที่ตรงข้ามกับเตาเผาในการแยกสลายด้วยน้ำ (1)ในทิศทางขึ้น-ลง (D1) ที่ต่อขยายในทิศทางด้านซ้าย-ด้านขวา (D2) ที่ตั้งฉากอย่างเป็นสาระสำคัญกับทิศทางขึ้น-ลง (D1) และที่กำหนดบริเวณของท่อที่สองที่เชื่อมโยงเชิงพื้นที่กับรูปล่อยระบายอากาศ (15) ------------

OCR 07AP

กรุณาระบุ บทสรุปการประดิษฐ์

(58) Citations
License Details
(98) Annuity Details
YearValidity StartValidity EndPayment
Document Type Date Action
description 2026-01-26T00:00:00Z
gazette 2026-01-26T00:00:00Z
abstract 2026-01-26T00:00:00Z
claims 2026-01-26T00:00:00Z
Event NameDateLink
Application filed2025-07-24
Document published2026-01-26

1

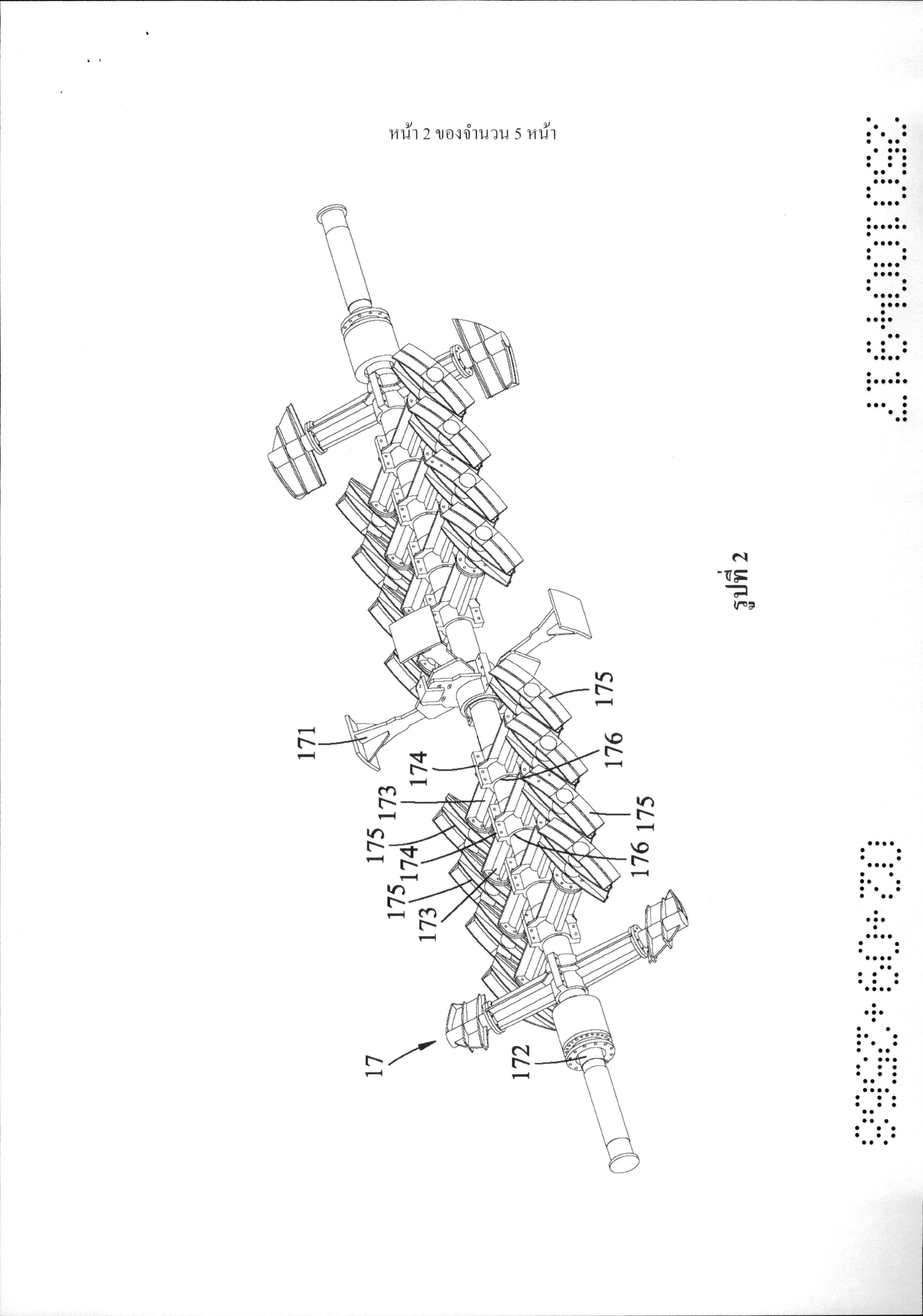
------02/09/2568------(OCR) OCR 10KL1. ระบบการแยกสลายด้วยน้ำที่รวมถึง:เตาผาในการแยกสลายด้วยน้ำ (1) ที่มีบริเวณที่ทำปฏิกิริยา (10) ในที่นั้น และรูปล่อยระบายอากาศ (15) ที่เชื่อมโยงเชิงพื้นที่กับบริเวณที่ทำที่ทำปฏิกิริยา (10) ดังกล่าว;ที่มีลักษณะเฉพาะคือ:ระบบการแยกสลายด้วยน้ำดังกล่าวรวมถึงอุปกรณ์ระบายความดัน (2)ที่รวมถึงท่อระบายความดัน (21) ที่ถูกเชื่อมต่อกับเตาผาในการแยกสลายด้วยน้ำ (3)ดังกล่าว ที่คิดกันกับรูปล่อยระบายอากาศ (15) ดังกล่าว ที่ต่อขยายในทิศทางขึ้น-ลง (D1) และที่กำหนดบริเวณของท่อแรกที่เชื่อนโยงเชิงพื้นที่กับรูปล่อยระบายอากาศ (15) ดังกล่าว และท่อช่วยเหลือ (22) อย่างน้อยหนึ่งชิ้นที่ถูกจัดวางที่ส่วนปลายของท่อระบายความดัน (21) ดังกล่าวที่ตรงข้ามกับเตาเผาในการแยกสลายด้วยน้ำ (1) ดังกล่าวในทิศทางขึ้น-ลง (D1)ที่ต่อขยายในทิศทางด้านซ้าย-ด้านขวา (D2) ที่ตั้งฉากอย่างเป็นสาระสำคัญกับทิศทางขึ้น-ลง (D1) และที่กำหนดบริเวณของท่อที่สองที่เชื่อมโยงเชิงพื้นที่กับรูปล่อยระบายอากาศ (15) ดังกล่าว2. ระบบการแยกสลายด้วยน้ำดังที่ถูกถือสิทธิในข้อถือสิทธิ 1 โดยที่:ท่อระบายความดัน (21) ดังกล่าวมีส่วนเส้นผ่านศูนย์กลางขนาดเล็ก (211) ที่ถูกเชื่อมต่อกับฝั่งด้านบนของเตาเผาในการแยกสลายด้วยน้ำ (1) ดังกล่าว, ส่วนขยายออก (212) ที่ต่อขยายจากส่วนปลายด้านบนของส่วนเส้นผ่านศูนย์กลางขนาดเล็ก (211) ดังกล่าว และส่วนเส้นผ่านศูนย์กลางขนาดใหญ่ (213) ที่ต่อขยายจากส่วนปลายด้านบนของส่วนขยายออก (212) ดังกล่าว, เส้นผ่านศูนย์กลางของส่วนขยายออก (212) ดังกล่าวที่เพิ่มทีละน้อยในทิศทางขึ้น-ลง (D1) จากส่วนปลานปลายของสิ่งนั้นที่ติดกันกับส่วนเส้นผ่านศูนย์กลางขนาดเล็ก (211) ดังกล่าวไปสู่อีกส่วนปลายหนึ่งของสิ่งนั้นที่ติดกันกับส่วนเส้นผ่านศูนย์กลางขนาดใหญ่ (213) ดังกล่าว, ส่วนขยายออก (212) ดังกล่าวที่เชื่อมต่อระหว่างส่วนเส้นผ่านศูนย์กลางขนาดเล็ก (211) ดังกล่าว และส่วนเส้นผ่านศูนย์กลางขนาดใหญ่ (213) ดังกล่าว; และส่วนเส้นผ่านศูนย์กลางขนาดเล็ก (211) ดังกล่าวกำหนดบริเวณแรก, ส่วนขยายออก(212) ดังกล่าวกำหนดบริเวณที่สอง และส่วนเส้นผ่านศูนย์กลางขนาดใหญ่ (213) ดังกล่าวกำหนดบริเวณที่สาม, บริเวณแรกดังกล่าว, บริเวณที่สองดังกล่าว และบริเวณที่สามดังกล่าวที่เชื่อมโยงเชิงพื้นที่ซึ่งกันและกัน3. ระบบการแยกสลายด้วยน้ำดังที่ถูกถือสิทธิในข้อถือสิทธิ 1 โดยที่ท่อช่วยเหลือ (22)อย่างน้อยหนึ่งชิ้นดังกล่าวรวมถึงท่อช่วยเหลือสองชิ้น (22), ท่อช่วยเหลือ (22) ดังกล่าวที่ต่อขยายไปตามแนวแกน (L1) ที่ต่อขยายในทิศทางด้านซ้าย-ด้านขวา (D2)4. ระบบการแยกสลายด้วยน้ำดังที่ถูกถือสิทธิในข้อถือสิทธิ 1 โดยที่เตาเผาในการแยกสลายด้วยน้ำ (1) ดังกล่าวรวมถึงส่วนหุ้มด้านนอก (16) ที่กำหนดบริเวณที่ทำปฏิกิริยา (10)ดังกล่าวในที่นั้น และที่มีรูปล่อยระบายอากาศ (15) ดังกล่าว และโมดูลเครื่องผสม (17) ที่ได้ถูกจัดวางในบริเวณที่ทำปฏิกิริยา (10) ดังกล่าว5. ระบบการแยกสลายด้วยน้ำดังที่ถูกถือสิทธิในข้อถือสิทธิ 4 โดยที่ส่วนหุ้มด้านนอก(16) ดังกล่าวรวมถึงตัวโครงส่วนหุ้ม (161) และชิ้นส่วนตัวรองรับสองชิ้น (162) ที่ถูกจัดวางที่ฝั่งด้านล่างของตัวโครงส่วนหุ้ม (161) ดังกล่าว, ความสูง (W1) ของอุปกรณ์ระบายความดัน (2) ดังกล่าวในทิศทางขึ้น-ลง (D1) ที่ไม่น้อยกว่าความสูง (W2) ของตัวโครงส่วนหุ้ม (161) ดังกล่าวในทิศทางขึ้น-ลง (D1)6. ระบบการแยกสลายด้วยน้ำดังที่ถูกถือสิทธิในข้อถือสิทธิ 5 โดยที่โมดูลเครื่องผสม(17) ดังกล่าวรวมถึงแท่นวางเครื่องผสม (171) ที่ได้ถูกยึดไว้กับส่วนหุ้มด้านนอก (16) ดังกล่าว และที่ได้ถูกจัดวางในบริเวณที่ทำปฏิกิริยา (10) ดังกล่าว, แท่งบรรจุ (172) ที่ได้ถูกติดตั้งอย่างสามารถหมุนได้กับแท่นวางเครื่องผสม (171) ดังกล่าว และจำนวนมากกว่าหนึ่งของแท่งเครื่องผสม (173) ที่ได้ถูกยึดไว้กับแท่งบรรจุ (172) ดังกล่าว และที่ได้ถูกแยกห่างออกจากกันและกันในทิศทางด้านซ้าย-ด้านขวา (D2)7. ระบบการแยกสลายด้วยน้ำดังที่ถูกถือสิทธิในข้อถือสิทธิ 6 โดยที่แต่ละแท่งในจำนวนมากกว่าหนึ่งของแท่งเครื่องผสม (173) ดังกล่าวมีตัวโครงแท่ง (174) ที่มีรูในการติดตั้ง (176)และตัวโครงแผ่นสองชิ้น (175) ที่ถูกจัดวางบนส่วนปลายที่ตรงข้ามสองด้านของตัวโครงแท่ง (174)ดังกล่าว, แท่งบรรจุ (172) ดังกล่าวที่ต่อขยายผ่านรูในการติดตั้ง (176) ดังกล่าวของตัวโครงแท่ง (174)ดังกล่าวของแต่ละแท่งในจำนวนมากกว่าหนึ่งของแท่งเครื่องผสม (173) ดังกล่าว ------------

OCR 07AP

กรุณาระบุ ข้อถือสิทธิ