Application Type
Patents
Application SubType
National Patent
(10) Registration Number and Date
Status
ACTIVE ( Document published)
(180) Expiration Date
(20) Filing Number and Date
TH 2501005518 2025.08.19
(40) Publication Number (Gazette Number) and Date
(48/2568)
2025.12.01
(86) PCT Filing Number and Date
(87) PCT Publication Number and Date
(85) National Entry Date
(30) Priority Details
JP
JP2024-152453
2024.09.04
(51) IPC Classes
(74) Representative
(TH) นาย กฤชวัชร์ ชัยนภาศักดิ์ : สำนักกฎหมายบริษัท สัตยะพล แอนด์ พาร์ทเนอร์ส จำกัด เลขที่ 140 อาคารแปซิฟิค เพลส สุขุมวิท ตำบลคลองเตย อำเภอคลองเตย จังหวัดกรุงเทพมหานคร
นาย สัตยะพล สัจจเดชะ
(54) Title
(TH)

ชุดอุปกรณ์ทำให้มีเทนบริสุทธิ์

(57) Abstract
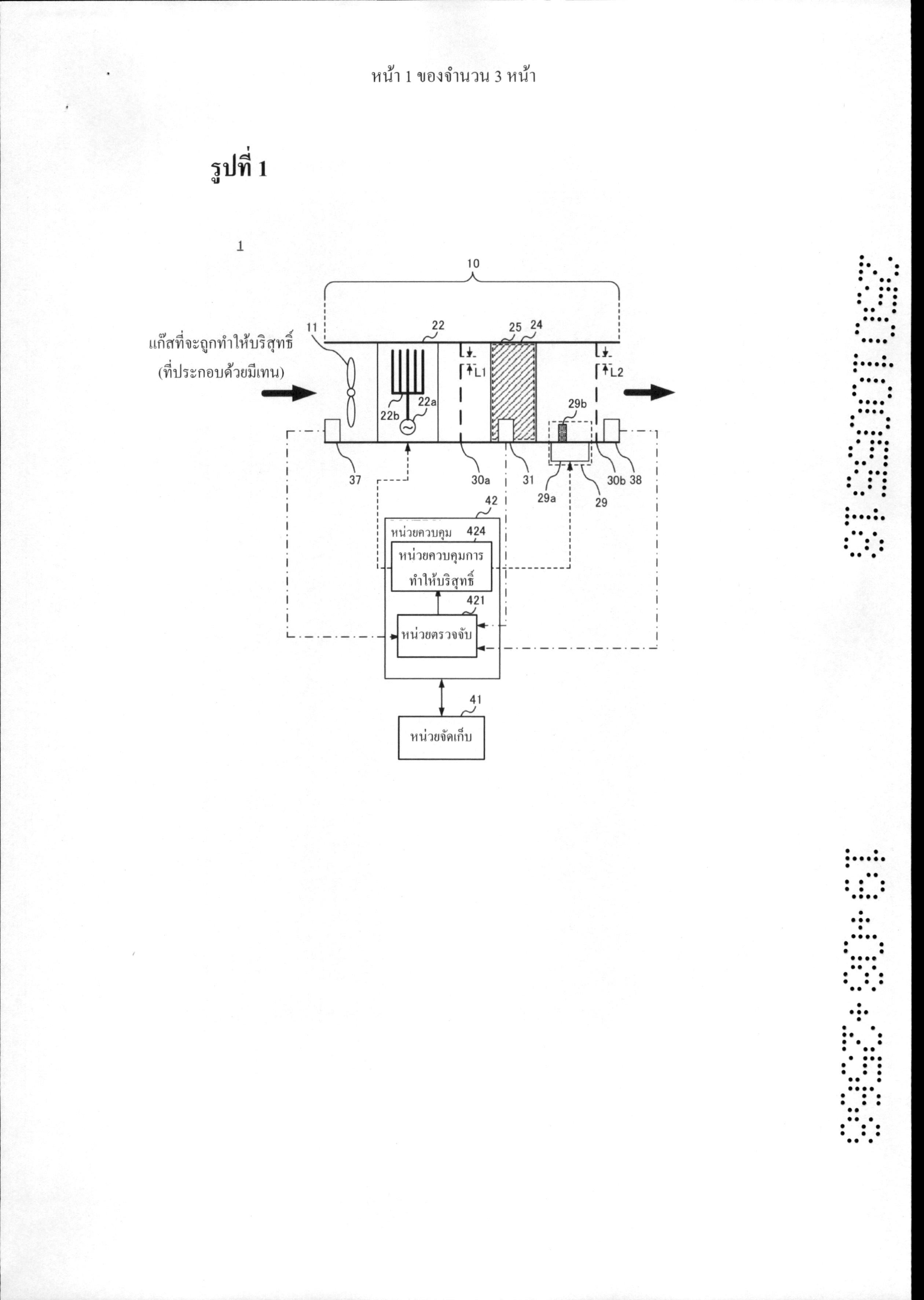
(TH) OCR 06WT ชุดอุปกรณ์ทำให้มีเทนบริสุทธิ์ 1 รวมถึงเส้นทางการไหล 10 ซึ่งแก๊สที่ประกอบด้วยมีเทนที่ หนึ่งไหลผ่าน, หน่วยจ่ายโอโซน 22 ที่จ่ายโซนให้กับแก๊สที่หนึ่ง, ตัวเร่งปฏิกิริยา 25 ที่ย่อยสลาย มีเทนที่อยู่ในแก๊สที่สองที่ประกอบด้วยแก๊สที่หนึ่งที่ไหลผ่านเส้นทางการไหล 10 และโอโซนที่ถูกจ่าย ด้วยหน่วยจ่ายโอโซน 22 และหน่วยนำออกไม โครเวฟ 29 ที่นำออกไมโครเวฟรอบตัวเร่งปฏิกิริยา 25 ในเส้นทางการไหล 10
(58) Citations
License Details
(98) Annuity Details
YearValidity StartValidity EndPayment
Document Type Date Action
abstract 2025-12-01T00:00:00Z
description 2025-12-01T00:00:00Z
gazette 2025-12-01T00:00:00Z
claims 2025-12-01T00:00:00Z
Event NameDateLink
Application filed2025-08-19
Document published2025-12-01

1

OCR 06WT 1. อุปกรณ์ทำให้มีเทนบริสุทธิ์ที่ประกอบรวมด้วย เส้นทางการไหลซึ่งแก๊สที่ประกอบด้วยมีเทนที่หนึ่งไหลผ่าน. หน่วยจ่ายโอโซนที่จ่ายโอโซนให้กับแก๊สที่หนึ่ง, ตัวเร่งปฏิกิริยาที่ย่อยสลายมีเทนที่อยู่ในแก๊สที่สองที่ประกอบด้วยแก๊สที่หนึ่งที่ไหลผ่าน เส้นทางการไหลและโอโซนที่ถูกจ่ายด้วยหน่วยจ่ายโอโซน และ หน่วยนำออกไมโครเวฟที่นำออกไมโครเวฟรอบตัวเร่งปฏิกิริยาในเส้นทางการไหล 2. อุปกรณ์ทำให้มีเทนบริสุทธิ์ตามข้อถือสิทธิที่ 1 ที่ประกอบรวมเพิ่มเติมด้วย แผ่นปกป้องที่หนึ่งที่ถูกจัดไว้ต้นทางของตัวเร่งปฏิกิริยาและหน่วยนำออกไมโครเวฟใน เส้นทางการไหล, รวมถึงส่วนผ่านที่หนึ่งหนึ่งส่วนหรือมากกว่านั้นซึ่งแก๊สที่สองไหลผ่าน และปิดกั้น ไมโครเวฟ และ แผ่นปกป้องที่สองที่ถูกจัดไว้ปลายทางของตัวเร่งปฏิกิริยาและหน่วยนำออกไมโครเวฟใน เส้นทางการไหล, รวมถึงส่วนผ่านที่สองหนึ่งส่วนหรือมากกว่านั้นซึ่งแก๊สที่สองไหลผ่าน และปิดกั้น ไมโครเวฟ 3. อุปกรณ์ทำให้มีเทนบริสุทธิ์ตามข้อถือสิทธิที่ 2, ที่ซึ่งแผ่นปกป้องที่หนึ่งรวมถึงส่วน ผ่านที่หนึ่งที่มีความยาวด้านข้างหรือเส้นผ่านศูนย์กลางที่เท่ากับครึ่งหนึ่งหรือน้อยกว่านั้นของความ ยาวคลื่นของไมโครเวฟที่ถูกนำออกด้วยหน่วยนำออกไมโครเวฟ และ แผ่นปกป้องที่สองรวมถึงส่วนผ่านที่สองที่มีความยาวด้านข้างหรือเส้นผ่านศูนย์กลางที่เท่ากับ หรือน้อยกว่าครึ่งหนึ่งของความยาวคลื่นของไมโครเวฟที่ถูกนำออกด้วยหน่วยนำออกไมโครเวฟ 4. อุปกรณ์ทำให้มีเทนบริสุทธิ์ตามข้อใดข้อหนึ่งในข้อถือถือสิทธิที่ 1 ถึง 3 ที่ประกอบรวม เพิ่มเติมด้วย หน่วยควบคุมการทำให้บริสุทธิ์ที่ควบคุมระยะเวลาที่หน่วยจ่ายโอโซนจ่ายโอโซนและ ระยะเวลาที่หน่วยนำออกไมโครเวฟนำออกไมโครเวฟ 5. อุปกรณ์ทำให้มีเทนบริสุทธิ์ ทำให้หน่วยนำออกไมโครเวฟนำออกไมโครเวฟทันทีหลังจากชุดอุปกรณ์ทำให้มีเทนบริสุทธิ์ถูก กระตุ้น และทำให้หน่วยจ่ายโอโซนจ่ายโอโซนหลังจากระยะเวลาที่กำหนดไว้ล่วงหน้าผ่านไปตั้งแต่ เวลาที่หน่วยนำออกไมโครเวฟเริ่มนำออกไมโครเวฟ 6. อุปกรณ์ทำให้มีแทนบริสุทธิ์ตามข้อถือถือสิทธิที่ 4 หรือ 5 ที่ประกอบรวมเพิ่มเติมด้วย หน่วยตรวจจับที่ตรวจจับความเข้มข้นที่หนึ่งของมีเทนที่อยู่ในแก๊สที่หนึ่งที่ช่องเข้าของ เส้นทางการไหลและความเข้มข้นที่สองของมีเทนที่อยู่ในแก๊สที่สองที่ไหลที่ปลายทางของตัวเร่ง ปฏิกิริยาในเส้นทางการไหล, ที่ซึ่งหน่วยควบคุมการทำให้บริสุทธิ์ทำให้หน่วยนำออกไมโครเวฟนำ ออกไมโครเวฟภายได้เงื่อนไขว่า (i) อัตราการทำให้มีเทนบริสุทธิ์ตามความเข้มข้นที่หนึ่งและความ เข้มข้นที่สองน้อยกว่าอัตราการทำให้บริสุทธิ์ที่กำหนดไว้ล่วงหน้า หรือ (i) ความเข้มข้นที่สองเท่ากับ หรือมากกว่าความเข้มข้นที่กำหนดไว้ล่วงหน้า 7. อุปกรณ์ทำให้มีเทนบริสุทธิ์ตามข้อใดข้อหนึ่งในข้อถือสิทธิที่ 4 ถึง 6 ที่ประกอบรวม เพิ่มเติมด้วย หน่วยตรวจจับที่ตรวจจับอุณหภูมิของตัวเร่งปฏิกิริยา, ที่ซึ่งหน่วยควบคุมการทำให้บริสุทธิ์ทำ ให้หน่วยนำออกไมโครเวฟหยุดการนำออกไมโครเวฟเมื่ออุณหภูมิของตัวเร่งปฏิกิริยาไปถึงอุณหภูมิที่ กำหนดไว้ล่วงหน้าหลังจากหน่วยควบคุมการทำให้บริสุทธิ์ 424 ทำให้หน่วยนำออกไมโครเวฟเริ่มนำ ออกไมโครเวฟ 8. อุปกรณ์ทำให้มีเทนบริสุทธิ์ตามข้อใดข้อหนึ่งในข้อถือสิทธิที่ 4 ถึง 7, ที่ซึ่งหน่วย ควบคุมการทำให้บริสุทธิ์ดำเนินการกระบวนการที่หน่วยจ่ายโอโซนจ่ายโอโซนและกระบวนการที่ หน่วยนำออกไมโครเวฟนำออกไมโครเวฟสลับกับ 9. อุปกรณ์ทำให้มีเทนบริสุทธิ์ตามข้อใดข้อหนึ่งในข้อถือสิทธิที่ 4 ถึง 8, ที่ซึ่งหน่วย ควบคุมการทำให้บริสุทธิ์ลดการนำออกไมโครเวฟเมื่อหน่วยควบคุมการทำให้บริสุทธิ์ทำให้หน่วยนำ ออกไมโครเวฟนำออกไมโครเวฟระหว่างระยะเวลาที่หน่วยควบคุมการทำให้บริสุทธิ์กำลังทำให้ หน่วยจ่ายโอโซนจ่ายโอโซน 10. อุปกรณ์ทำให้มีเทนบริสุทธิ์ตามข้อถือสิทธิที่ 7, ที่ซึ่งหลังจากได้มาซึ่งความดัน บรรยากาศภายในของเส้นทางการไหล หน่วยควบคุมการทำให้บริสุทธิ์จะระบุอุณหภูมิที่สอดคล้อง กับความดันบรรขากาศด้วยการอ้างอิงถึงตารางที่ถูกจัดเก็บไว้ในหน่วยจัดเก็บที่บ่งชี้ความดัน บรรยากาศที่สอดคล้องกับอุณหภูมิ และระบุอุณหภูมิเป็นอุณหภูมิที่กำหนดไว้ล่วงหน้า 11. อุปกรณ์ทำให้มีเทนบริสุทธิ์ตามข้อใดข้อหนึ่งในข้อถือสิทธิที่ 4 ถึง 10, ที่ซึ่งหน่วย ควบคุมการทำให้บริสุทธิ์เริ่มดูดแก๊สที่หนึ่งเข้าไปในเส้นทางการไหลเพื่อหยุดการนำออกไมโครเวฟ ด้วยการทำให้หน่วยนำออกไมโครเวฟซึ่งเริ่มนำออกไมโครเวฟหลังจากการให้พลังงานชุดอุปกรณ์ทำ ให้มีเทนบริสุทธิ์เริ่มต้น